custom ac unit

We Make It Easy toControl, Meter, & Analyze AC Power Delivering Custom SolutionsOn Time We excel at delivering your custom solutions - on time or ahead of schedule. Pacific Power Source can modify and customize products to your specifications. From AC Test Systems to current sources and fully integrated ATE racks, Pacific Power Source delivers the right solution every time. Service and Support isOur Highest Priority Providing outstanding customer service, support, and product solutions is our highest priority. Pacific Power Source's Service and Support team is available to assist with any type of application, repair or upgrade. For more information regarding Service and Support go to our Service Center Support page or Try Our Live Chat to contact a support team member. Pacific Power Source’s new UPC Studio Software allows exceptional control of your UPC equipped Pacific AC Power Source. UPC STUDIO DETAILS & REGISTRATION » Electronica 2017 Munich Germany

Pacific Power Source Exhibits at Electronica Exhibit November 8 -- 11 Advanced Power Electronics Conference 2017 Pacific Power Source Products on display at the APEC 2017 Conference in Tampa Florida UPC Studio Version 1.5.2 Now Available Irvine CA, Feb 19, 2014: Pacific Power Source releases new version of its popular Windows Graphical User Interface Software. New 3180AFX Model AC & DC Power Source New model expands user choice of available power output. Pacific Power Source Introduces New AFX Series Programmable AC & DC Power Sources All new digital control architecture enables unprecedented packaging density with no compromise in performance New Single Phase AC Power Sources for ATE Test Systems New ADX Series models provide cost effective programmable AC power for automated test or bench test applications WHAT OURCLIENTS ARE SAYING Take Control of Your AC Power. The AMX Series is a family of High Performance Linear AC power sources covering the power range from 500 VA to 12 kVA with standard models and up to 30 kVA with optional M5283 option.

The ACX is the smallest, full-featured Programmable AC Source offered by Pacific Power Source. The ACX Series is ideal for single phase AC test, frequency conversion, laboratory and bench-power applications. The ADX is the smallest and most affordable Programmable AC Source offered by Pacific Power Source. The ADX Series is ideal for single phase AC test, frequency conversion, basic ATE test requirements or bench-power applications. Take Control of Your AC Test Power. Single and Three Phase AC Power Sources Models from 1 kVA to 12 kVA Manual or Programmable Control. High power AC, DC and AC+DC Power Sources The AFX Series is a family of high power, single, split and three phase Power Sources. Available models range from 9 kVA to 60 kVA. Maximize Performance and Versatility and Virtually Eliminate Downtime. Solid State Frequency Converter with Models from 62.5 to 625 kVA, Standard 47 to 500 Hz (optional to 1,000Hz). Switch Selectable AC Power for the Most Demanding Applications.

Single and Three Phase AC Power Sources, Models from 18 kVA to 90 kVA, 45 to 5000 Hz. View This SeriesIntroducing the MP2000E with Four Line LCD Panel Myers Power Products MP2000E Battery Back-Up System, the traffic market’s leading battery backup power supply system, now features a four line information panel. This enhanced display features 11 fields including Input Voltage, Battery Voltage, UPS Status, Date &Time, Output Voltage, Battery Capacity, Sense Type, Buck & Boost Status, and Contact Status as well as three LED lights indicating Output, Alarm, and Fault statuses.
main components of an ac unit These enhancements increase the ease of use while continuing to offer a rapid 60 ms transfer rate, broad range of battery capacities, and multiple rugged enclosure options.
how many hvac units do i needClick to learn more about the MP2000E.
ac unit security

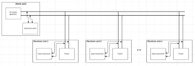
Labrie EnviroQuip Group Acquires North Georgia Facility Myers Power Products adds Mar Vista Sales to its rep network Myers Power Products adds Performance Lighting to its rep network Myers Power Products launches new website Myers Power Products Appoints Chris Boehm as Vice President, Sales & Marketing Cable-Tec Expo is the industry’s most energizing, technical knowledge exchange of the year, with 16+ hours of learning, thousands of industry colleagues, 375+ exhibiting companies, and 60+ countries represented. Meet Myers at at Booth 523, September 26-29 I hope this question is valid for this forum. I’m not looking for you to give me a working solution, my question is of the nature where I can find literature, other learning resources, which search terms I should use and/or circuits for being able to do what I describe below. I’m designing a system where I have a host unit and more than one receiver unit. The receiver units will be powered by an AC voltage from the host.

The AC voltage specifications are somewhere around: Vp-p = 24 VAC Frequency of the AC power is between 100 kHz and 200 kHz What I would like to do is to be able add data transmission to the AC power line. It is a requirement that I won’t be able to add individual data lines. Here is a figure describing the system: I will have full control of the AC power source. It is not a requirement that the system runs at a fixed frequency or amplitude meaning that both frequency modulation and amplitude modulation could be used for transferring data. The data that is going to be transferred through the system does not require high speed communication. If it is possible to transmit data at UART speeds, 9600, 19200, 38400, 57600 or 115200 baud or at I2C speeds somewhere around the same transfer rate as the UART it is enough. I have not been able to find any other sites or resources using these specific frequencies and I realise and don't expect that I will get a solution served to me.

I'm grateful if I could get recommendations on literature or webpages that covers these areas. I’m looking for resources on how to implement data transmission on a power line, in this case a custom AC power line. Books, webpages, application notes... any resource helping me with this would be helpful. You may want to take a look at how modern Fireworks / Pyro controllers handle their power and communications. One common technique is that the master unit which supplies the power to the other units in the system uses an H-bridge to drive the pair of lines with bi-polar DC. In essence, the line pair carries a square-wave AC signal that can supply several Amps of current. Data transfer is encoded in the HI-LO transitions. Encoding is usually Manchester but could also be a form of MFM (modified FM). The master also leaves some dead-time between pulses so that remote units can send communications both back to the master unit as well as to other units on the buss. Obviously, this looks like a broadcast-type communications strategy where every remote unit sees the same transmitted data.

That means that the remote units have some form of addressing so that they can pick off the data intended for only them. I use 600 kHz for powering devices and have used superimposed data. There is nothing on the web about this and I have looked several times because I faced the same dilemma. In the end I had to design this from the floor up and sometimes that's exactly what you have to do. Unfortunately I can't give much in the way of details because it's IP. I don't have much experience in this, but for sure you can start from here I have seen LAN routers which implements the protocol over AC power lines. Depending on how fast your communication has to be, and whether you can handle some disruptions in the AC power, you could simply drop some cycles according to some protocol. Or, you could think of it as randomly reversing DC, and call one polarity a "1" and the other polarity a "0". Or if you need close to 150kHz, you could use a "manchester encoding" scheme (google that) that runs at that speed.