ac/dc ground power unit

Power Supply Operation on a 400 Hz Source Contributed By Digi-Key Electronics This article is intended to provide a general overview on using industrial power supplies with an aircraft 400 Hz electrical source. Most large aircraft are fitted with an Auxiliary Power Unit (APU) supplying a phase to neutral 115 VAC 400 Hz source. The APU is used primarily to start the aircraft engines, but is also used to run accessories on the plane while passengers are on board and for preflight checks by the crew when the aircraft has left the gate. The reason 400 Hz was chosen over the traditional 50/60 Hz is because of weight. A 400 Hz generator is much lighter, thus saving fuel, and the need to support a heavier unit making the airframe lighter. MIL-STD-704F is the specification that covers Aircraft Electrical Power Characteristics for US military aircraft, and covers in detail all aspects of the requirements. If an aircraft is being serviced on the ground, it is more convenient and safer not to have either the main engines or the APU running.

In this case an external 400 Hz generator, or Ground Power Unit, is usually available. Often diagnostic equipment is not required to meet the full flight specifications, and for cost purposes a regular industrial power supply can be chosen.
outside ac unit doesn't turn on TDK-Lambda is often asked if one of our AC-DC industrial power supplies will work off 400 Hz input.
cleaning window ac unit filterUsually the answer is “yes”;
cheap portable ac unitsthe following explains why: For low wattage power supplies (50 W or less), the input circuit is a simple full-wave bridge rectifier (Figure 1). The AC voltage is filtered and then full-wave rectified into high-voltage DC. With a 60 Hz input, the ripple voltage on the bulk cap is 120 Hz.

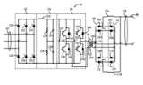
With a 400 Hz input, the ripple voltage is 800 Hz (hence smaller), having no impact on the power supply performance. For power supplies greater than 50 W, most AC-DC power supplies have active Power Factor Correction circuitry. Simply put, a boost converter is used to reduce the input harmonic currents by changing their shape to appear more sinusoidal, as if the load were resistive. Figure 2: Boost converter. The Boost FET in the Figure 2 circuit is driven by a control IC. The IC regulates the converter receiving feedback from three sources: the 100-120 Hz rectified input voltage (Point “A”), the inductor current, and the DC voltage across the bulk capacitor. Although most PFC circuits will operate from a 400 Hz input, the wave shape of the current harmonics is slightly degraded due to distortion at Point “A” (now an 800 Hz waveform). This, however, is usually acceptable for ground-based equipment. Figure 3: Simplified diagram showing “Y” cap locations.

To reduce high-frequency radiated and conducted noise, power supply input filters use special “Y” decoupling capacitors connected from the Line & Neutral to Chassis (Earth) ground. In addition to high-frequency current, these Y capacitors also provide a path for 50/60 Hz current. The maximum value of this “earth leakage” current is dictated by the safety agencies like UL, particularly for equipment that is plugged into a regular wall socket found in an office. For large pieces of equipment that are hard wired to an AC source, the limits are much higher. With a 400 Hz input, the earth leakage current is significantly increased through the “Y” (input to ground) capacitors, as that current is directly proportional to the input frequency: I=V2πfC . However, ground-based equipment running off 400 Hz generators falls into the hard-wired category, so this is not normally a problem.although commercial power supplies are safety certified to the Information Technology Equipment standard IEC 60950-1, testing for the report is usually conducted with a 50-60 Hz input.

Most ground-based aircraft systems do not fall under IEC 60950-1, but using a power supply certified to that standard means the product has been rigorously tested. Disclaimer: The opinions, beliefs, and viewpoints expressed by the various authors and/or forum participants on this website do not necessarily reflect the opinions, beliefs, and viewpoints of Digi-Key Electronics or official policies of Digi-Key Electronics. Digi-Key Electronics, based in Thief River Falls, Minn., is a global, full-service provider of both prototype/design and production quantities of electronic components, offering more than three million products from over 650 quality name-brand manufacturers at Digi-Key.Search Within # Miles * Indicates primary type A company that makes stock products, which may be sold directly to customers and/or through distributors. A company that makes custom components or finished products according to a customer's specifications. A company that performs a custom process to a component or product manufactured elsewhere.

Examples include polishing, anodizing and plating. A company that provides a service such as rental, repair, security, training, cleaning, etc. A sales company that is contracted by a manufacturer to sell their products. Remanufacturers rebuild products to OEM specifications by using a combination of used, repaired and new parts. A company that sells products manufactured by a 3rd party. A company that offers design, selection, sourcing and installation of equipment/machinery (manufactured by themselves or a 3rd party) for a custom solution conveyor, robotic, factory automation or other system. An organization, also known as an industry trade group, founded by businesses that operate in a specific industry that collaborates between its member companies. Quality Certifications are issued to suppliers by an accredited third party, verifying that the supplier complies withQuality standards are usually documents written by developing bodies such as the International

Organization for Standardization (ISO) or trade organizations such as the Society of Automotive Engineers (SAE). are used to compare an organization to what the authorities say are best practices for a quality management system. can either be written in terms general enough to be used across any industry or written with requirements for a specific industry. Industry specific quality standards may be written with the help of experts in that industry. Learn more on our Certification Glossary European Aviation Safety Agency (EASA) Part 145 Approval ISO 9000 (Not Specified) ISO 9001 (Not Specified) ISO 9002 (Not Specified) Ownership and Diversity certifications relate to socioeconomic factors such as the demographics of an organization'sCompanies having these types of certifications may be given preference over large non-diverse organizations when it comes to bidding on government contracts. Some examples of ownership certifications include woman-owned and veteran owned.